 |
|
18.03.2010, 04:27
|
|
|
Автодозатор Жидких Удобрений. Регулируемый.
Живу я тут
Реєстрація: 01.08.2007
Звідки Ви: Харьков
Дописи: 429
сказав Дякую: 671
сказали Дякую 1.867 раз(и) в 284 повідомленні

18.03.2010, 04:27
Рейтинг:
(21 голосов - 5,00 средняя оценка)
Вот. Нашел на рижском форуме:
Пост 1,
Пост 2,
Видео
И сваял себе такую же игрушку:

Подробнее:
  
  
  
  

__________________
Эксцентрик подробно: толщина колеса эксцентрика 5мм, в качестве штока использован мебельный полкодержатель, подшипник625z на нем сидит плотно. (Во втором дозере использовал подшипник 626z(625го под рукой не оказалось), поэтому на полкодержатель надел кембрик из шланга от компрессора(подшипник садится очень плотно)
 
 
Собираю такой же для второго аквариума. Немного доработал - на шток моторчика поставил подшипник 607z

Черчение уже забывать стал(старею))), если что не понятно - спрашивайте.

Эл.схему собрал друг, если есть вопросы или критика - задавайте, я передам.

Цитата:
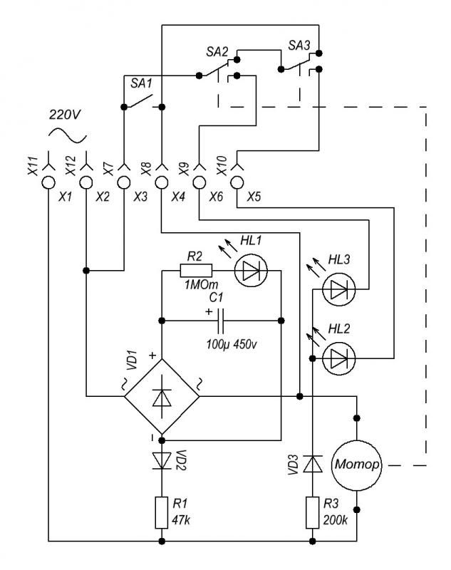
Схема работает так:
При подаче напряжения конденсатор начинает заряжаться, при этом его сопротивление близко к 0. Мост, закороченный конденсатором по выходу, будет закороченным и по входу на время зарядки конденсатора. Двигатель, начав крутится замыкает контакты, самоподхватывает питание и сделает полный оборот. К этому времени конденсатор зарядится, ток через него не идет и после размыкания контактов мост выключится. Чтобы включить схему заново, надо ждать, пока конденсатор разрядится через цепочку диод - резистор. Время разряда задается номиналом резистора.
Starcomputer.
|
Крепление шприца к стержню толкателя лучше заказать токарю ( размеры на рижском форуме). Если токаря нет, то деталь сложно - но можно сделать в домашних условиях из оргстекла с помощью дрели.
__________________
На первый взгляд исполнение может показаться очень сложным, но при наличии желания и свободного времени, а также всех компонентов и соответствующих инструментов, можно собрать за день-два.
Набор инструментов, который использовал я:
Болгарку и электролобзик можно заменить ножевкой по металлу  . Шуруповерт можно заменить дрелью и отверткой  . Кривые руки заменить нельзя  . Все остальное есть в каждом хозяйстве уважающего себя самоделкина.
Чуть не забыл, ленточная шлифмашина - незаменимый инструмент, если у Вас ее нет, то, на съэкономленные на фирменном дозаторе деньги, Вы сможете купить три таких).
Дерзайте, и все будет в АЖУРе( Автодозатор Жидких Удобрений. Регулируемый)!!! И удачных Вам ДОЗ!)))
__________________
©Сергей Светличный.
Востаннє редагував Mogicanin: 02.04.2010 о 19:47..
Причина: Указал толщину колеса эксцентрика
|
|
Переглядів: 333689
|
|
Ці 109 користувач(ів) сказали Дякую Mogicanin за це повідомлення:
|
1984kot (18.03.2010), 1GOG (13.05.2010), AfricaNN52 (03.04.2011), agorin (21.03.2010), Alexan (07.02.2016), AlexThunder (20.03.2010), amo (21.03.2015), AndreyTs (11.07.2010), Antonio_Enzo (18.03.2010), Apes (13.09.2010), Ashatshem (09.02.2011), Atikata (14.08.2011), avg (19.01.2012), Barabac (05.02.2012), BelkinS (18.03.2010), biabuchja (28.03.2010), Bigpap (22.08.2018), Bober (26.04.2010), BSN (23.03.2010), calipsol (27.10.2010), cararama (26.11.2011), chack (18.03.2010), DarkIce (19.06.2012), DEaD_MOPO3 (02.09.2011), defender52 (05.06.2012), drei (18.03.2010), fev6ak (26.03.2012), fishm@n (09.04.2012), gena_sk (09.06.2012), gladi (17.02.2011), Gologer (27.04.2011), Gutsik (17.08.2013), harn (11.11.2011), iGagarin (24.01.2012), jakovru (24.03.2010), Konstantin-GN (10.07.2011), KostyaD (28.03.2010), kotiko (25.01.2011), Kriss (16.02.2014), Kristoff (19.11.2011), kusfu (22.06.2011), kvn79 (30.03.2010), Lexzx (22.03.2010), maxfortuna (18.03.2010), Maxim Pikel (13.02.2011), Messer (08.04.2010), nickanya (14.10.2010), nikservice (03.12.2012), Noe (08.04.2010), onarnia (24.12.2013), orthos (12.10.2010), Out (09.04.2010), PAS (28.03.2010), pel (11.10.2010), PETROVICH ZP (25.02.2012), pilsonis (26.01.2011), PyvovarPavlo (30.08.2015), qvatro (03.02.2020), qwertas (20.03.2010), rabeko (15.11.2011), Re@ctor (26.03.2010), red1157 (27.03.2010), RICON (24.08.2011), Rock&roll (26.03.2010), Romank (11.03.2011), ryuras (08.05.2010), sae74 (18.03.2010), sazin (22.03.2010), Sem (18.03.2010), sergo1973 (09.12.2011), Serioha (02.05.2011), Sesh (23.04.2011), shurulya (06.05.2010), Skif (18.03.2010), Slesh (21.06.2010), slondajk (05.05.2010), spav777 (03.12.2011), Starcomputer (18.03.2010), StasIvanovich (23.03.2012), Ty3uK (06.05.2010), V-klik (14.04.2011), VAM (18.03.2010), VKabanov (10.02.2011), vodek00 (26.02.2018), VOKA (20.03.2010), xsx (29.06.2011), Xимик_UA (08.01.2012), Ye_Lviv (29.04.2010), zsnic (20.01.2014), ~viktorman~ (25.01.2013), аббат (13.04.2010), артем81 (15.02.2013), буцекрист (08.12.2013), Виктор У (02.04.2010), виталий 1973 (09.01.2012), виталик (12.07.2012), владимир 456 (18.03.2010), Иван Амурин (13.10.2015), Игорь-1 (14.09.2015), Кениец (18.03.2010), КРАК (31.01.2012), Ностальгия (20.03.2010), ОгнеЛо (05.11.2010), Огонёк (16.05.2011), Павлик Морозов (04.03.2014), Руслан 71 (25.10.2011), Сергей Николаевич (14.04.2011), тешнер (01.07.2013), Янек (23.02.2012) |
08.01.2012, 18:07
|
#301
|
|
Придивляюся
Реєстрація: 26.12.2011
Звідки Ви: Пинск
Дописи: 6
сказав Дякую: 2
сказали Дякую 0 раз(и) в 0 повідомленні
|
Re: Автодозатор Жидких Удобрений. Регулируемый. ===www.aquaforum.ua===
кто делал модернезированый печатка есть а у кого есть схема помогите пллис и всех с праздником
|
|
|
08.01.2012, 18:16
|
#302
|
|
Придивляюся
Реєстрація: 26.12.2011
Звідки Ви: Пинск
Дописи: 6
сказав Дякую: 2
сказали Дякую 0 раз(и) в 0 повідомленні
|
Re: Автодозатор Жидких Удобрений. Регулируемый. ===www.aquaforum.ua===
печатка платы есть а кто схему поткинет
|
|
|
08.01.2012, 20:18
|
#303
|
|
Живу я тут
Реєстрація: 12.01.2011
Звідки Ви: Запорожье
Дописи: 1.208
сказав Дякую: 796
сказали Дякую 849 раз(и) в 446 повідомленні
|
Re: Автодозатор Жидких Удобрений. Регулируемый. ===www.aquaforum.ua===
Цитата:
Допис від PinBoi
печатка платы есть а кто схему поткинет
|
ИМХО зачем плата там всего 6 необходимых деталей в схеме, я свободным монтажом сделал используя только длину ножек деталей, поместилось в корпус от блока питания мне его подарили размером 4*4*7 см и есчё половина места осталось, а схема в первом топике прилагается изображение № 29.
__________________ 
|
|
|
|
cказали "Дякую" harn за цей допис:
|
|
09.01.2012, 09:52
|
#304
|
|
Придивляюся
Реєстрація: 26.12.2011
Звідки Ви: Пинск
Дописи: 6
сказав Дякую: 2
сказали Дякую 0 раз(и) в 0 повідомленні
|
Re: Автодозатор Жидких Удобрений. Регулируемый. ===www.aquaforum.ua===
так я хочу сдемать модернезированый который утром подаёт микро а вечером макро
|
|
|
09.01.2012, 18:02
|
#305
|
|
Придивляюся
Реєстрація: 26.12.2011
Звідки Ви: Пинск
Дописи: 6
сказав Дякую: 2
сказали Дякую 0 раз(и) в 0 повідомленні
|
Re: Автодозатор Жидких Удобрений. Регулируемый. ===www.aquaforum.ua===
у кого есть схема модернезированного дозатора скинть пожалуста
|
|
|
09.01.2012, 20:16
|
#306
|
|
Придивляюся
Реєстрація: 26.12.2011
Звідки Ви: Пинск
Дописи: 6
сказав Дякую: 2
сказали Дякую 0 раз(и) в 0 повідомленні
|
Re: Автодозатор Жидких Удобрений. Регулируемый. ===www.aquaforum.ua===
 у кого есть схема
|
|
|
09.01.2012, 22:42
|
#307
|
|
Живу я тут
Реєстрація: 12.01.2011
Звідки Ви: Запорожье
Дописи: 1.208
сказав Дякую: 796
сказали Дякую 849 раз(и) в 446 повідомленні
|
Re: Автодозатор Жидких Удобрений. Регулируемый. ===www.aquaforum.ua===
PinBoi, тряси автора через личку, получишь все данные от первого литца  .
__________________ 
|
|
|
10.01.2012, 18:03
|
#308
|
|
Придивляюся
Реєстрація: 23.12.2010
Звідки Ви: Ташкент
Дописи: 28
сказав Дякую: 11
сказали Дякую 45 раз(и) в 13 повідомленні
|
Re: Автодозатор Жидких Удобрений. Регулируемый. ===www.aquaforum.ua===
Схема почти та же, только ещё один микрик, пара светодиодов добавлены, номинал резистора другой.
Пошаговые фотки сборки
|
|
|
|
Ці 4 користувач(ів) сказали Дякую Ashatshem за це повідомлення:
|
|
24.01.2012, 18:23
|
#309
|
|
Придивляюся
Реєстрація: 22.12.2011
Звідки Ви: Одесса мой город родной
Дописи: 7
сказав Дякую: 2
сказали Дякую 0 раз(и) в 0 повідомленні
|
Re: Автодозатор Жидких Удобрений. Регулируемый. ===www.aquaforum.ua===
Цитата:
Допис від Ashatshem
Схема почти та же, только ещё один микрик, пара светодиодов добавлены, номинал резистора другой.
Пошаговые фотки сборки
|
Ashatshem у ВАС чудесный автодозатор жидких Удобрений.
Вначале хотел покупать у Re@ctora.
Потом прикинул и понял, что в его конструкции есть масса недоработок и моменты которые меня не устраивают!
1)е это, нет точности подачи удобрений из-за того, что, двигатели от микроволновки делают неопределенное кол-во оборотов в минуту (3-4,5 и 5) и остановиться может в любой момент (т.е. в любом положении шприца) Соответственно, при следующем срабатывании будет подавать ИНОЕ кол-во удобрений!
2)е, мне микро и макро нужно вносить в разное время! + САЙДЕКС бывает
Соответственно ВАШЕ чудо мне подходит на все СТО!!!
Если Вас не затруднит, сбросьте пожалуйста чертежи автодозатора. (а если и в CorelDRAW есть было-бы вообще ЗАМЕЧАТЕЛЬНО!)
Я РЕШИЛСЯ ДЕЛАТЬ САМ!
ЗАРАНЕЕ БОЛЬШОЕ СПАСИБО!
|
|
|
24.01.2012, 18:44
|
#310
|
|
Живу я тут
Реєстрація: 02.09.2008
Звідки Ви: Днепродзержинск Life 093-712-48-18, КС 098-369-57-36
Дописи: 1.063
сказав Дякую: 512
сказали Дякую 482 раз(и) в 212 повідомленні
|
Re: Автодозатор Жидких Удобрений. Регулируемый. ===www.aquaforum.ua===
Цитата:
Допис від iGagarin
Вначале хотел покупать у Re@ctora.
нет точности подачи удобрений из-за того, что, двигатели от микроволновки делают неопределенное кол-во оборотов в минуту
|
Не знаю откуда такая информация, я замерял секундомером - 4 оборота в минуту.
Если и есть (возможно) разбежность в +-2%, то особой роли это как правило не играет. И с чего это ему останавливаться в любом положении? Такое может происходить при неправильной регулировке или если он клинит.
При этом не забывайте о нынешней цене.
__________________
Телефон под аватаром. Реквизиты и все прочее в 1ом посту тем о продажах.
__________________ 
|
|
|
24.01.2012, 20:08
|
#311
|
|
Придивляюся
Реєстрація: 23.12.2010
Звідки Ви: Ташкент
Дописи: 28
сказав Дякую: 11
сказали Дякую 45 раз(и) в 13 повідомленні
|
Re: Автодозатор Жидких Удобрений. Регулируемый. ===www.aquaforum.ua===
Цитата:
Допис від iGagarin
1)е это, нет точности подачи удобрений из-за того, что, двигатели от микроволновки делают неопределенное кол-во оборотов в минуту (3-4,5 и 5) и остановиться может в любой момент (т.е. в любом положении шприца)
|
Не верно.... Схема работает так, что шприц останавливается в одной и той же точке, просто на моём варианте таких точек две.
Печатка и файл CorelDRAW во вложении.
|
|
|
|
Ці 2 користувач(ів) сказали Дякую Ashatshem за це повідомлення:
|
|
24.01.2012, 21:04
|
#312
|
|
Придивляюся
Реєстрація: 22.12.2011
Звідки Ви: Одесса мой город родной
Дописи: 7
сказав Дякую: 2
сказали Дякую 0 раз(и) в 0 повідомленні
|
Re: Автодозатор Жидких Удобрений. Регулируемый. ===www.aquaforum.ua===
Цитата:
Допис від Ashatshem
Не верно.... Схема работает так, что шприц останавливается в одной и той же точке, просто на моём варианте таких точек две.
Печатка и файл CorelDRAW во вложении.
|
Я не спорю, это мое мнение....
А оно обсуждается!
Но как не крути Re@ctorа конструктив мне не очень подходит!
Напомню -мне-бы хотелось, что-бы микро-макро вносились в разное время!
Re@ctor -БЕЗ ОБИД."При этом не забывайте о нынешней цене."
Цена сладкая понимаю! Но я не гонюсь за копейкой!
И мой девиз -САМ СДЕЛАЕШЬ ТАК, КАК НИКТО НЕ СДЕЛАЕТ!
Ashatshem -БОЛЬШОЕ СПАСИБО!
но если можно, еще одно -"НО"
Если я правильно всё открыл, там нет размеров! (если только взять за размер клеточку, которая 5мм). ПРОСТИТЕ, не особый знаток CorelDRAW
А, и чуть не забыл про толщину ....
ЗАРАНЕЕ БОЛЬШОЕ СПАСИБО!
|
|
|
24.01.2012, 21:29
|
#313
|
|
Живу я тут
Реєстрація: 12.01.2011
Звідки Ви: Запорожье
Дописи: 1.208
сказав Дякую: 796
сказали Дякую 849 раз(и) в 446 повідомленні
|
Re: Автодозатор Жидких Удобрений. Регулируемый. ===www.aquaforum.ua===
Цитата:
Допис від iGagarin
Если я правильно всё открыл, там нет размеров!
|
Так с верху и с боку есть линейка по ней и высчитывается размер я точно также пересчитывал крышку под свой размер конструкции Блек Алекса.
__________________ 
|
|
|
24.01.2012, 22:34
|
#314
|
|
Придивляюся
Реєстрація: 23.12.2010
Звідки Ви: Ташкент
Дописи: 28
сказав Дякую: 11
сказали Дякую 45 раз(и) в 13 повідомленні
|
Re: Автодозатор Жидких Удобрений. Регулируемый. ===www.aquaforum.ua===
Вообщето это файл для лазерной резки а для этого написанные размеры не нужны... Вырезать эту версию дозатора вручную будет очень проблемно, слишком много деталей...... Все размеры под толщину акрила 5 мм, для создания нужного зазора эксцентрика использовал шайбочки толщиной 1 мм одетые на болты скрепляющие слои дозатора, между нужными пластинами.
|
|
|
25.01.2012, 00:01
|
#315
|
|
Придивляюся
Реєстрація: 22.12.2011
Звідки Ви: Одесса мой город родной
Дописи: 7
сказав Дякую: 2
сказали Дякую 0 раз(и) в 0 повідомленні
|
Re: Автодозатор Жидких Удобрений. Регулируемый. ===www.aquaforum.ua===
Цитата:
Допис від Ashatshem
Вообщето это файл для лазерной резки а для этого написанные размеры не нужны... Вырезать эту версию дозатора вручную будет очень проблемно, слишком много деталей...... Все размеры под толщину акрила 5 мм, для создания нужного зазора эксцентрика использовал шайбочки толщиной 1 мм одетые на болты скрепляющие слои дозатора, между нужными пластинами.
|
так и думал, что это 5мм
СПАСИБО, все понятно!
И при такой раскладке шприцов нагрузка на двигатель получается равномернее, как не крути! 
только очень хочется уйти от шайбочек и гаечек -хочу нарезать резьбы везде!
А насчет эксцентрика -резану его с 4ки :-)
Либо шлифану его...
Всем спасибо!
Завтра на поиски двигателей и подшипников -УРА!
опаааа -а номера подшипников есть? 
Востаннє редагував iGagarin: 25.01.2012 о 10:37..
Причина: Вспомнил
|
|
|
 |
|
|
Тут присутні: 1 (учасників - 0 , гостей - 1)
|
|
|
| Параметри теми |
|
|
| Параметри перегляду |
Лінійний вигляд
|
Ваші права у розділі
|
Ви не можете створювати теми
Ви не можете писати дописи
Ви не можете долучати файли
Ви не можете редагувати дописи
HTML код Вимк.
|
|
|
Часовий пояс GMT +3. Поточний час: 00:07.
|