 |
|
18.03.2010, 04:27
|
|
|
Автодозатор Жидких Удобрений. Регулируемый.
Живу я тут
Реєстрація: 01.08.2007
Звідки Ви: Харьков
Дописи: 429
сказав Дякую: 671
сказали Дякую 1.867 раз(и) в 284 повідомленні

18.03.2010, 04:27
Рейтинг:
(21 голосов - 5,00 средняя оценка)
Вот. Нашел на рижском форуме:
Пост 1,
Пост 2,
Видео
И сваял себе такую же игрушку:

Подробнее:
  
  
  
  

__________________
Эксцентрик подробно: толщина колеса эксцентрика 5мм, в качестве штока использован мебельный полкодержатель, подшипник625z на нем сидит плотно. (Во втором дозере использовал подшипник 626z(625го под рукой не оказалось), поэтому на полкодержатель надел кембрик из шланга от компрессора(подшипник садится очень плотно)
 
 
Собираю такой же для второго аквариума. Немного доработал - на шток моторчика поставил подшипник 607z

Черчение уже забывать стал(старею))), если что не понятно - спрашивайте.

Эл.схему собрал друг, если есть вопросы или критика - задавайте, я передам.

Цитата:
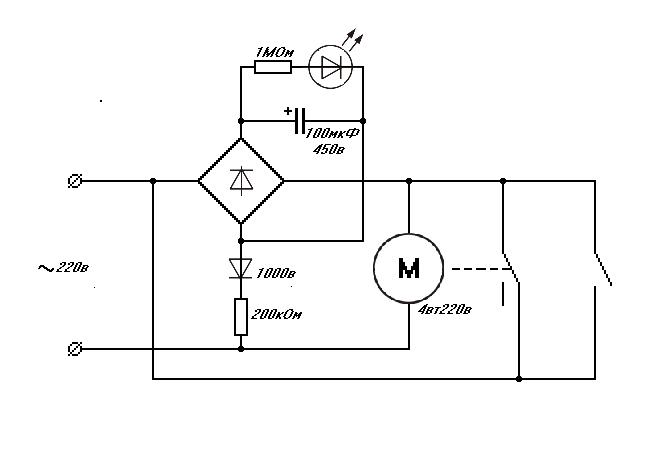
Схема работает так:
При подаче напряжения конденсатор начинает заряжаться, при этом его сопротивление близко к 0. Мост, закороченный конденсатором по выходу, будет закороченным и по входу на время зарядки конденсатора. Двигатель, начав крутится замыкает контакты, самоподхватывает питание и сделает полный оборот. К этому времени конденсатор зарядится, ток через него не идет и после размыкания контактов мост выключится. Чтобы включить схему заново, надо ждать, пока конденсатор разрядится через цепочку диод - резистор. Время разряда задается номиналом резистора.
Starcomputer.
|
Крепление шприца к стержню толкателя лучше заказать токарю ( размеры на рижском форуме). Если токаря нет, то деталь сложно - но можно сделать в домашних условиях из оргстекла с помощью дрели.
__________________
На первый взгляд исполнение может показаться очень сложным, но при наличии желания и свободного времени, а также всех компонентов и соответствующих инструментов, можно собрать за день-два.
Набор инструментов, который использовал я:
Болгарку и электролобзик можно заменить ножевкой по металлу  . Шуруповерт можно заменить дрелью и отверткой  . Кривые руки заменить нельзя  . Все остальное есть в каждом хозяйстве уважающего себя самоделкина.
Чуть не забыл, ленточная шлифмашина - незаменимый инструмент, если у Вас ее нет, то, на съэкономленные на фирменном дозаторе деньги, Вы сможете купить три таких).
Дерзайте, и все будет в АЖУРе( Автодозатор Жидких Удобрений. Регулируемый)!!! И удачных Вам ДОЗ!)))
__________________
©Сергей Светличный.
Востаннє редагував Mogicanin: 02.04.2010 о 19:47..
Причина: Указал толщину колеса эксцентрика
|
|
Переглядів: 340441
|
|
Ці 109 користувач(ів) сказали Дякую Mogicanin за це повідомлення:
|
1984kot (18.03.2010), 1GOG (13.05.2010), AfricaNN52 (03.04.2011), agorin (21.03.2010), Alexan (07.02.2016), AlexThunder (20.03.2010), amo (21.03.2015), AndreyTs (11.07.2010), Antonio_Enzo (18.03.2010), Apes (13.09.2010), Ashatshem (09.02.2011), Atikata (14.08.2011), avg (19.01.2012), Barabac (05.02.2012), BelkinS (18.03.2010), biabuchja (28.03.2010), Bigpap (22.08.2018), Bober (26.04.2010), BSN (23.03.2010), calipsol (27.10.2010), cararama (26.11.2011), chack (18.03.2010), DarkIce (19.06.2012), DEaD_MOPO3 (02.09.2011), defender52 (05.06.2012), drei (18.03.2010), fev6ak (26.03.2012), fishm@n (09.04.2012), gena_sk (09.06.2012), gladi (17.02.2011), Gologer (27.04.2011), Gutsik (17.08.2013), harn (11.11.2011), iGagarin (24.01.2012), jakovru (24.03.2010), Konstantin-GN (10.07.2011), KostyaD (28.03.2010), kotiko (25.01.2011), Kriss (16.02.2014), Kristoff (19.11.2011), kusfu (22.06.2011), kvn79 (30.03.2010), Lexzx (22.03.2010), maxfortuna (18.03.2010), Maxim Pikel (13.02.2011), Messer (08.04.2010), nickanya (14.10.2010), nikservice (03.12.2012), Noe (08.04.2010), onarnia (24.12.2013), orthos (12.10.2010), Out (09.04.2010), PAS (28.03.2010), pel (11.10.2010), PETROVICH ZP (25.02.2012), pilsonis (26.01.2011), PyvovarPavlo (30.08.2015), qvatro (03.02.2020), qwertas (20.03.2010), rabeko (15.11.2011), Re@ctor (26.03.2010), red1157 (27.03.2010), RICON (24.08.2011), Rock&roll (26.03.2010), Romank (11.03.2011), ryuras (08.05.2010), sae74 (18.03.2010), sazin (22.03.2010), Sem (18.03.2010), sergo1973 (09.12.2011), Serioha (02.05.2011), Sesh (23.04.2011), shurulya (06.05.2010), Skif (18.03.2010), Slesh (21.06.2010), slondajk (05.05.2010), spav777 (03.12.2011), Starcomputer (18.03.2010), StasIvanovich (23.03.2012), Ty3uK (06.05.2010), V-klik (14.04.2011), VAM (18.03.2010), VKabanov (10.02.2011), vodek00 (26.02.2018), VOKA (20.03.2010), xsx (29.06.2011), Xимик_UA (08.01.2012), Ye_Lviv (29.04.2010), zsnic (20.01.2014), ~viktorman~ (25.01.2013), аббат (13.04.2010), артем81 (15.02.2013), буцекрист (08.12.2013), Виктор У (02.04.2010), виталий 1973 (09.01.2012), виталик (12.07.2012), владимир 456 (18.03.2010), Иван Амурин (13.10.2015), Игорь-1 (14.09.2015), Кениец (18.03.2010), КРАК (31.01.2012), Ностальгия (20.03.2010), ОгнеЛо (05.11.2010), Огонёк (16.05.2011), Павлик Морозов (04.03.2014), Руслан 71 (25.10.2011), Сергей Николаевич (14.04.2011), тешнер (01.07.2013), Янек (23.02.2012) |
09.04.2010, 11:46
|
#91
|
|
Живу я тут. Мохоманьяк
Реєстрація: 12.03.2009
Звідки Ви: Житомир
Дописи: 3.663
сказав Дякую: 907
сказали Дякую 1.116 раз(и) в 764 повідомленні
|
Re: Автодозатор Жидких Удобрений. Регулируемый. ===www.aquaforum.ua===
Цитата:
Допис від Mogicanin
Мотор в Харькове - стоит 30грн
|
Вот про эту цену я и говорил  Может закупите партию и разошлете желающим?
__________________ 
|
|
|
09.04.2010, 13:38
|
#92
|
|
Живу я тут
Реєстрація: 02.09.2008
Звідки Ви: Днепродзержинск Life 093-712-48-18, КС 098-369-57-36
Дописи: 1.063
сказав Дякую: 512
сказали Дякую 482 раз(и) в 212 повідомленні
|
Re: Автодозатор Жидких Удобрений. Регулируемый. ===www.aquaforum.ua===
Как по мне, разница в 30-35грн. не те деньги, чтоб стоило напрягать человека.
Хотя сам нахожусь в производственном кризисе, при чем полном...
Тем более, что -
Перевод денег на карту - 5грн. (это если без проезда или бензина)
Пересылка - минимум - 10грн. (если опять же без проезда).
Я купил за 70грн. и вполне доволен, другое дело, если его негде купить....
Цитата:
Допис від kvn79
- это раз!!
|
Ну тогда, сорри...
__________________ 
Востаннє редагував Re@ctor: 09.04.2010 о 16:32..
|
|
|
|
cказали "Дякую" Re@ctor за цей допис:
|
|
09.04.2010, 16:08
|
#93
|
|
Живу я тут. Мохоманьяк
Реєстрація: 12.03.2009
Звідки Ви: Житомир
Дописи: 3.663
сказав Дякую: 907
сказали Дякую 1.116 раз(и) в 764 повідомленні
|
Re: Автодозатор Жидких Удобрений. Регулируемый. ===www.aquaforum.ua===
Цитата:
Допис від Re@ctor
другое дело, если его негде купить
|
- это раз!!
У нас в городе очень тяжело с разными электро- и радиотоварами, как в прочем и в целом по аквариумистике...
И не только по аквариумистике. Например - я узнавал в Аверсе (самой крупной рекламной конторе у нас) о цене на оргстекло и пластики. Ответ был таков - МЫ НЕ ПРОДАЕМ КУСКАМИ, ТОЛЬКО ЛИСТ!!! То есть если мне нужно, скажем 1м.кв. придется брать весь лист!! (я себе на крышку к маленькому аквасу так и не купил ударопрочный полистирол - еле они нашли кусок ПВХ, только он есть в остатках). А распил только в Киеве - они принимают заказ на месте, потом отправляют его на Киев, а потом оттуда обратно, вот такая карусель 
второе - если их (моторов) надо несколько?
__________________ 
|
|
|
09.04.2010, 19:43
|
#94
|
|
Живу я тут
Реєстрація: 01.08.2007
Звідки Ви: Харьков
Дописи: 429
сказав Дякую: 671
сказали Дякую 1.867 раз(и) в 284 повідомленні
|
Re: Автодозатор Жидких Удобрений. Регулируемый. ===www.aquaforum.ua===
Цитата:
Допис від kvn79
Может закупите партию и разошлете желающим?
|
Купить партию моторчиков для меня не проблема, часто по работе бываю на этом рынке. Ищите кем передать.
Прошу - не обижайтесь - рассылкой заниматься не буду!
Оффтоп
Однажды отправлял Григорию Полищуку "автолюксом" из Харькова в Ивано-Франковск мешок кварцевого песка 50кг(человек двадцать посмотрели на меня взглядом, определяющим диагноз    ) при этом посылку чуть не потеряли на Киевском складе(оторвалась бирка), мне дважды пришлось ездить в офис автолюкса - выяснять почему заказ еще не доставлен и описывать что из себя представляет груз, а это нервы+бензин. В итоге все обошлось, но впечатления остались не самые лучшие.
__________________
©Сергей Светличный.
Востаннє редагував Mogicanin: 09.04.2010 о 19:51..
|
|
|
09.04.2010, 21:15
|
#95
|
|
Придивляюся
Реєстрація: 08.02.2010
Звідки Ви: Одесса
Дописи: 44
сказав Дякую: 13
сказали Дякую 39 раз(и) в 24 повідомленні
|
Re: Автодозатор Жидких Удобрений. Регулируемый. ===www.aquaforum.ua===
Цитата:
Допис від Mogicanin
Кстати по поводу цен, что то у народа совсем не бюджетно получается 
Оргстекла на мой дозатор пошло меньше чем 0,1м2, по ценам Промдизайна - 35грн
Мотор в Харькове - стоит 30грн я мог бы купить, но с пересылкой не хотелось бы связываться.
Всего конструкция обошлась около 100грн.
|
Подтверждаю-материала ушло (0.078 м2)-23 гр.+ порезка(4м. по 10 гр.)-40 гр.+движок от електроплиты(гриль крутит)-20 гр.+(мелочовка)-20 гр. итого100 гр.
|
|
|
|
cказали "Дякую" drei за цей допис:
|
|
09.04.2010, 21:37
|
#96
|
|
Живу я тут
Реєстрація: 19.01.2006
Звідки Ви: Киев
Дописи: 3.951
сказав Дякую: 1.011
сказали Дякую 1.080 раз(и) в 573 повідомленні
|
Re: Автодозатор Жидких Удобрений. Регулируемый. ===www.aquaforum.ua===
Цитата:
Допис від drei
Подтверждаю-материала ушло (0.078 м2)-23 гр.+ порезка(4м. по 10 гр.)-40 гр.+движок от електроплиты(гриль крутит)-20 гр.+(мелочовка)-20 гр. итого100 гр.
|
реально дешево. У меня получилось только 6 ки на один комплект 3,85метра. А еще 10ка, 2ка и 5ка. Пробелема в другом - не уточнил стоимость реза у подрядчиков, заказал по старой памяти, а цена оказалась 27 грн метр... Вобщем буду менять подрядчика, да и материал буду сам закупать, дешевле выйдет.
заказал бате моторв в москве на митино поискать, если что - привезет.
|
|
|
11.04.2010, 15:06
|
#97
|
|
Живу я тут
Реєстрація: 21.10.2008
Звідки Ви: Харьков
Дописи: 435
сказав Дякую: 103
сказали Дякую 172 раз(и) в 86 повідомленні
|
Re: Автодозатор Жидких Удобрений. Регулируемый. ===www.aquaforum.ua===
Цитата:
Допис від Mogicanin
Купить партию моторчиков для меня не проблема, часто по работе бываю на этом рынке. Ищите кем передать.
Прошу - не обижайтесь - рассылкой заниматься не буду!
|
А я два раза был на Барабане но не нашел  А отправить я мог бы страждущим, но только службой "Интайм" (В соседнем здании с моей работой)
__________________
С уважением.
|
|
|
|
Ці 3 користувач(ів) сказали Дякую AlexThunder за це повідомлення:
|
|
11.04.2010, 19:05
|
#98
|
|
Живу я тут
Реєстрація: 01.08.2007
Звідки Ви: Харьков
Дописи: 429
сказав Дякую: 671
сказали Дякую 1.867 раз(и) в 284 повідомленні
|
Re: Автодозатор Жидких Удобрений. Регулируемый. ===www.aquaforum.ua===
Цитата:
Допис від AlexThunder
А отправить я мог бы страждущим, но только службой "Интайм"
|
В таком случае определитесь кому сколько нужно и отпишитесь, я куплю, AlexThunder разошлет.
__________________
©Сергей Светличный.
|
|
|
|
Ці 2 користувач(ів) сказали Дякую Mogicanin за це повідомлення:
|
|
11.04.2010, 22:30
|
#99
|
|
Живу я тут. Мохоманьяк
Реєстрація: 12.03.2009
Звідки Ви: Житомир
Дописи: 3.663
сказав Дякую: 907
сказали Дякую 1.116 раз(и) в 764 повідомленні
|
Re: Автодозатор Жидких Удобрений. Регулируемый. ===www.aquaforum.ua===
Мне 3 штуки - ИнТайм - супер! Спасибо!!! 
__________________ 
|
|
|
12.04.2010, 23:07
|
#100
|
|
Moderator
Реєстрація: 15.05.2006
Звідки Ви: Днепр
Дописи: 8.585
сказав Дякую: 2.773
сказали Дякую 5.295 раз(и) в 2.716 повідомленні
|
Re: Автодозатор Жидких Удобрений. Регулируемый. ===www.aquaforum.ua===
И я возьму пару , интайм устроит.
__________________
Аquaritm.com.ua
изготовление светильников, выносок, отсадников, фильтров и т.п. тел. KS 067 567 12 50 / МТС 095 858 15 01 Александр.
__________________ 
|
|
|
13.04.2010, 11:22
|
#101
|
|
Живу я тут
Реєстрація: 21.10.2008
Звідки Ви: Харьков
Дописи: 435
сказав Дякую: 103
сказали Дякую 172 раз(и) в 86 повідомленні
|
Re: Автодозатор Жидких Удобрений. Регулируемый. ===www.aquaforum.ua===
Цитата:
Допис від Mogicanin
В таком случае определитесь кому сколько нужно и отпишитесь, я куплю, AlexThunder разошлет.
|
Ну вот, уже 5 шт  И про меня не забудь ^_^ мне 1 шт. итого 6 шт.
__________________
С уважением.
|
|
|
13.04.2010, 21:55
|
#102
|
|
Живу я тут
Реєстрація: 19.01.2006
Звідки Ви: Киев
Дописи: 3.951
сказав Дякую: 1.011
сказали Дякую 1.080 раз(и) в 573 повідомленні
|
Re: Автодозатор Жидких Удобрений. Регулируемый. ===www.aquaforum.ua===
мне мотор нужен, может даже два.
|
|
|
16.04.2010, 18:08
|
#103
|
|
Живу я тут
Реєстрація: 01.08.2007
Звідки Ви: Харьков
Дописи: 429
сказав Дякую: 671
сказали Дякую 1.867 раз(и) в 284 повідомленні
|
Re: Автодозатор Жидких Удобрений. Регулируемый. ===www.aquaforum.ua===
Моторы сегодня приобрел в колличестве 10шт.

Все проверил, все исправны(ттт).
8шт забронированы:
kvn79- 3шт
red1157- 2шт
AlexThunder - 1шт
BlackAlex - 1(2?)шт
1шт под вопросом( BlackAlex, определитесь в кол-ве)
Остался 1шт свободный, если кто надумает - пишите.
AlexThunder, жду в личке ваш номер тел. и координаты мест обитания.
__________________
©Сергей Светличный.
Востаннє редагував Mogicanin: 16.04.2010 о 18:15..
|
|
|
16.04.2010, 18:37
|
#104
|
|
Живу я тут. Мохоманьяк
Реєстрація: 12.03.2009
Звідки Ви: Житомир
Дописи: 3.663
сказав Дякую: 907
сказали Дякую 1.116 раз(и) в 764 повідомленні
|
Re: Автодозатор Жидких Удобрений. Регулируемый. ===www.aquaforum.ua===
Mogicanin, Перечислю деньги на карту Приват-банка, скиньте номер в ЛС. СПАСИБО!!!!
__________________ 
|
|
|
16.04.2010, 22:16
|
#105
|
|
Moderator
Реєстрація: 15.05.2006
Звідки Ви: Днепр
Дописи: 8.585
сказав Дякую: 2.773
сказали Дякую 5.295 раз(и) в 2.716 повідомленні
|
Re: Автодозатор Жидких Удобрений. Регулируемый. ===www.aquaforum.ua===
И я за свои 2 перечислю через приват24 - скиньте в личку номер карты , да не совсем понял - кто будет рассылкой заниматся, кому дать ФИО и адресс?
__________________
Аquaritm.com.ua
изготовление светильников, выносок, отсадников, фильтров и т.п. тел. KS 067 567 12 50 / МТС 095 858 15 01 Александр.
__________________ 
|
|
|
 |
|
|
Тут присутні: 1 (учасників - 0 , гостей - 1)
|
|
|
Ваші права у розділі
|
Ви не можете створювати теми
Ви не можете писати дописи
Ви не можете долучати файли
Ви не можете редагувати дописи
HTML код Вимк.
|
|
|
Часовий пояс GMT +3. Поточний час: 22:19.
|