На головну сторінку Аквафорум
На головну сторінку




Назад   Аквафорум - форум акваріумістів та тераріумістів > Акваріум та обладнання > "Самоделкин" > Освещение
Аукцион Реєстрація ЧаПи Учасники Календар Нинішні дописи

Примітки

 
 
Параметри теми Параметри перегляду
Prev Попередній допис   Наступний допис Next
Старий 31.01.2009, 00:04   #1
Делаем ЭПРА (допустим на 39 Вт)
Активний участник форуму

Реєстрація: 09.04.2008
Звідки Ви: Луганск
Дописи: 464
 

сказав Дякую: 264
сказали Дякую 351 раз(и) в 155 повідомленні
PavelZverev PavelZverev поза форумом 31.01.2009, 00:04
Рейтинг: (1 голосов - 5,00 средняя оценка)

Не вдаваясь в теорию, хочу поделиться опытом изготовления балласта на 39 Вт. Тема электронных балластов на этом форуме поднимается достаточно часто. Решил дополнить обсуждения примером практической конструкции, которую собрал буквально на днях ради любопытства. Надеюсь, материал окажется полезным. На все про все понадобилось два вечера (один – на разработку и изготовление печатной платы, второй – на сборку и запуск).

Итак, Вам нужен балласт для запуска ЛЛ лампы. Эта лампа Т5? Вам сказали что срок службы 20000 часов? С Вас взяли баксов 30 за лампу?
Что нужно чтобы эта лампа отработала эти 20000 часов? Как минимум, устройство зажигания, которое подогревает нити накала перед запуском, запитает лампу рекомендуемыми значениями тока и напряжения, а само является достаточно надежым с минимальным выделением тепла.

Дальнейший материал для тех, кто умеет держать паяльник в руках и отличает вольты от ампер. Внимание! Высокое напряжение! (Знание электроники тоже не помешало бы… Но с чего-то надо начинать).

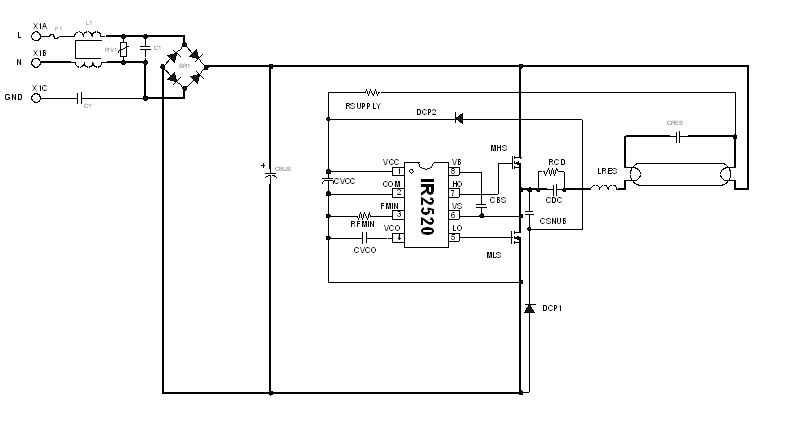
Перерыв кучу информации, изучив доступность и цену элементной базы, количество и качество доступной документации, я остановился на решении от International Rectifier (IR). www.irf.com – на этом сайте вы найдете САПР IR Ballast Designer (совершенно бесплатно), DataSheet на примененную ИС, а также кучу статей по затронутой тематике. Правда, все на английском языке.
Балласты на дискретных элементах отбросил сразу, так как реализация дополнительных функций в этих балластах достаточно проблематична, а надежность балластов под большим вопросом, да и с лампами они не церемонятся. Хотя, перед этим ради интереса повторил одну китайскую схему.

Из всех доступных высоковольтных микросхем от International Rectifier остановился на IR2520D. Почему?
Эта ИС поддерживает режим ZVCM – переключение ключей при нулевом напряжении и минимально возможном токе, что гарантирует минимальные потери мощности на ключах (соответственно нагрев). На печатной плате я предусмотрел место для радиаторов. На практике в радиаторах необходимости, как оказалось, нет. Транзисторы остаются холодными.
Дополнительно ИС поддерживает следующие функции:
- программируемая частота старта
- программируемое время подогрева катода
- защита ключей от перегрузки
- блокировка работы при открытой нити накала
- блокировка работы при низком напряжении сети
- авторестарт при замене лампы

Схема отличается максимальной простотой, обеспечивает максимальный срок службы лампы и некритична к допускам компонентов.

Схему я расчитал в программе IR Ballast Designer 4. Вот что получилось:

Мініатюри долучень
Щоб збільшити малюнок, клацніть по ньому
Назва:  IR2520D Circuit Diagram (72%).jpg
Переглядів: 3495
Розмір:  30,2 КБ
ID:	21802   Щоб збільшити малюнок, клацніть по ньому
Назва:  LRES Inductor (50%).jpg
Переглядів: 2782
Розмір:  57,8 КБ
ID:	21803   Щоб збільшити малюнок, клацніть по ньому
Назва:  Балласт 39 Вт плата.jpg
Переглядів: 2626
Розмір:  109,0 КБ
ID:	21805  

Долучені файли
Тип файлу: rar IR2520D Bill Of Materials (21 items).rar (553 байт, 1445 переглядів)

Переглядів: 43046
Відповісти з цитуванням
Ці 27 користувач(ів) сказали Дякую PavelZverev за це повідомлення:
alexv3 (26.12.2010), DiSan (31.01.2009), fil_max (15.02.2009), flash_on (31.01.2009), Floyd (01.10.2009), GemStones (04.10.2009), IgLa (10.02.2009), klinok (30.08.2010), koty (08.10.2009), Messer (03.04.2009), nechmo (26.07.2011), Netmeister (16.10.2010), Russ (31.01.2009), Sem (31.01.2009), SergIN (07.12.2010), seva (17.03.2010), Shurr (04.02.2009), smat (01.02.2009), Starcomputer (31.01.2009), Ty3uK (13.02.2009), Uyry (07.10.2009), vik (31.01.2009), zip (16.02.2009), ИгорьС (08.03.2009), Кениец (31.01.2009), Скиталец (31.01.2009), Шереметьев (30.08.2010)


Share/Bookmark

 


Тут присутні: 2 (учасників - 0 , гостей - 2)
 

Ваші права у розділі
Ви не можете створювати теми
Ви не можете писати дописи
Ви не можете долучати файли
Ви не можете редагувати дописи

BB-код є Увімк.
Усмішки Увімк.
[IMG] код Увімк.
HTML код Вимк.

Швидкий перехід


Часовий пояс GMT +3. Поточний час: 12:44.


vBulletin 3.8.7 ; Copyright © 2000-2026 Jelsoft Enterprises Limited
Переклад: © Віталій Стопчанський, 2004-2010
(с)Бешлега Олександр Анатолійович, 2002-2025. Використання матеріалів сайту без посилання на джерело заборонено.
Дякуємо за ліцензійну версію форума компанію Барбус, представника торгової марки Sera в Україні.


no new posts