 |
19.12.2009, 12:02
|
#1
|
|
Живу я тут
Реєстрація: 03.04.2004
Звідки Ви: Энергодар Запорожская АЭС
Дописи: 1.314
сказав Дякую: 496
сказали Дякую 1.208 раз(и) в 415 повідомленні
|
АвтодоливNox ===www.aquaforum.ua===
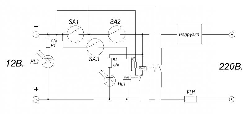
Много писалось об автодоливах, мой вариант не многим отличается от других.
На принципиальной схеме, датчик 1 и 2 отвечают за долив (верхний и нижний уровень) датчик 3 "аварийный" управляет реле 2 и снимает тем самым напряжение с реле 1 и включает зуммер.
На фото изготовлен по желанию клиента простой вариант, один герконовый датчик на доливе (вкл. - откл.) второй "аварийный", при переливе, по какой либо причине, выключается нагрузка и срабатывает зуммер.
__________________
С УВАЖЕНИЕМ! Виталий. +380507767882; +380975964794
|
|
|
|
Ці 6 користувач(ів) сказали Дякую Nox за це повідомлення:
|
|
19.12.2009, 12:43
|
#2
|
|
Живу я тут
Реєстрація: 17.09.2004
Звідки Ви: Киев, Троещина
Дописи: 14.486
сказав Дякую: 4.642
сказали Дякую 8.508 раз(и) в 4.382 повідомленні
|
Re: АвтодоливNox ===www.aquaforum.ua===
Nox, цветики "раком" -)))
__________________
Страна не ублюдков и не воров.
__________________  
|
|
|
|
cказали "Дякую" Sem за цей допис:
|
|
19.12.2009, 12:59
|
#3
|
|
Живу я тут
Реєстрація: 03.04.2004
Звідки Ви: Энергодар Запорожская АЭС
Дописи: 1.314
сказав Дякую: 496
сказали Дякую 1.208 раз(и) в 415 повідомленні
|
Re: АвтодоливNox ===www.aquaforum.ua===
Sem спасибо!
"+" с "-" попутал, на герконы пускаю "минус".
Видео в работе:
http://www.youtube.com/watch?v=7rIbzkemAyU
__________________
С УВАЖЕНИЕМ! Виталий. +380507767882; +380975964794
|
|
|
|
cказали "Дякую" Nox за цей допис:
|
|
19.12.2009, 14:41
|
#4
|
|
Живу я тут
Реєстрація: 17.09.2004
Звідки Ви: Киев, Троещина
Дописи: 14.486
сказав Дякую: 4.642
сказали Дякую 8.508 раз(и) в 4.382 повідомленні
|
Re: АвтодоливNox ===www.aquaforum.ua===
В данной схеме желательно подобрать геркон, который имеет контакты по току, превышаюший многократтно ток срабатывания катушки.
Залипать они любят-((((
__________________
Страна не ублюдков и не воров.
__________________  
|
|
|
19.12.2009, 14:54
|
#5
|
|
Активний участник форуму
Реєстрація: 04.04.2006
Звідки Ви: Киев
Дописи: 407
сказав Дякую: 67
сказали Дякую 515 раз(и) в 179 повідомленні
|
Re: АвтодоливNox ===www.aquaforum.ua===
Sem прав, при таком включении, герконы не будут работать "долго и счастливо". Релюхи нужно транзисторными ключами коммутировать. http://kazus.ru/nuke/users_images/26032008/2263263.gif
|
|
|
|
cказали "Дякую" Baks за цей допис:
|
|
19.12.2009, 16:14
|
#6
|
|
Живу я тут
Реєстрація: 03.04.2004
Звідки Ви: Энергодар Запорожская АЭС
Дописи: 1.314
сказав Дякую: 496
сказали Дякую 1.208 раз(и) в 415 повідомленні
|
Re: АвтодоливNox ===www.aquaforum.ua===
У меня автодоливы 4шт в разных банках, собраны на герконах и поплавках от ВАЗа, проблем с залипанием небыло, схема простейшая без аварийки, работают уже 3 года, самой первой 5 лет.
Где Вы покупаете герконы которые залипают?
Baks
Столько шумихи вокруг этих герконов, могу предложить самый простой вариант, ставить два геркона последовательно в один узел, вероятность залипания двух сразу минимальная, а четырёх одновременно......
Зачем усложнять схему транзисторным ключем? А если залипнут контакты реле? Тогда проще поставить твердотельное реле.
__________________
С УВАЖЕНИЕМ! Виталий. +380507767882; +380975964794
|
|
|
|
cказали "Дякую" Nox за цей допис:
|
|
20.12.2009, 15:59
|
#7
|
|
Живу я тут
Реєстрація: 21.04.2006
Звідки Ви: Шепетовка, Хмельницкая обл.
Дописи: 1.047
сказав Дякую: 383
сказали Дякую 765 раз(и) в 342 повідомленні
|
Re: АвтодоливNox ===www.aquaforum.ua===
ИМХО Я бы датчики поменял местами. красный - рабочий, белый - аварийный. А так - респект и уважуха
__________________
Сообщение заговорено потомственным колдуном, целителем и магом в девятом поколении!
Модерирование сообщения ведет к половому бессилию, венерическим заболеваниям, диарее и венцу безбрачия!
|
|
|
20.12.2009, 17:33
|
#8
|
|
Живу я тут
Реєстрація: 03.04.2004
Звідки Ви: Энергодар Запорожская АЭС
Дописи: 1.314
сказав Дякую: 496
сказали Дякую 1.208 раз(и) в 415 повідомленні
|
Re: АвтодоливNox ===www.aquaforum.ua===
Дима привет!
Датчики не моего производства, какие дали и сказали поставить их, так как они стоят. Скоро выкину фотки родных датчиков.
__________________
С УВАЖЕНИЕМ! Виталий. +380507767882; +380975964794
|
|
|
26.07.2010, 20:14
|
#9
|
|
Живу я тут
Реєстрація: 03.04.2004
Звідки Ви: Энергодар Запорожская АЭС
Дописи: 1.314
сказав Дякую: 496
сказали Дякую 1.208 раз(и) в 415 повідомленні
|
Re: АвтодоливNox ===www.aquaforum.ua===
Всем привет!
Продолжаю темку, готова поплавковая конструкция, очень удобна в точной регулировке, регулировать можно рабочие поплавки, аварийку и всё в целом под любую конструкцию сампа.
__________________
С УВАЖЕНИЕМ! Виталий. +380507767882; +380975964794
|
|
|
|
cказали "Дякую" Nox за цей допис:
|
|
26.07.2010, 20:18
|
#10
|
|
Живу я тут
Реєстрація: 17.09.2004
Звідки Ви: Киев, Троещина
Дописи: 14.486
сказав Дякую: 4.642
сказали Дякую 8.508 раз(и) в 4.382 повідомленні
|
Re: АвтодоливNox ===www.aquaforum.ua===
Nox, в качестве датчика используется....?
__________________
Страна не ублюдков и не воров.
__________________  
|
|
|
26.07.2010, 20:23
|
#11
|
|
Живу я тут
Реєстрація: 03.04.2004
Звідки Ви: Энергодар Запорожская АЭС
Дописи: 1.314
сказав Дякую: 496
сказали Дякую 1.208 раз(и) в 415 повідомленні
|
Re: АвтодоливNox ===www.aquaforum.ua===
Цитата:
Допис від Sem
Nox, в качестве датчика используется....?
|
Всё теже вазовские поплавки, распилены и залиты эпоксидкой.
__________________
С УВАЖЕНИЕМ! Виталий. +380507767882; +380975964794
|
|
|
|
cказали "Дякую" Nox за цей допис:
|
|
26.07.2010, 21:03
|
#12
|
|
Живу я тут
Реєстрація: 21.08.2008
Звідки Ви: Kiev
Дописи: 792
сказав Дякую: 392
сказали Дякую 432 раз(и) в 249 повідомленні
|
Re: АвтодоливNox ===www.aquaforum.ua===
ой как то стремно
|
|
|
26.07.2010, 21:28
|
#13
|
|
Живу я тут
Реєстрація: 25.02.2007
Звідки Ви: Питер,бульвар Новаторов
Дописи: 320
сказав Дякую: 21
сказали Дякую 341 раз(и) в 149 повідомленні
|
Re: АвтодоливNox ===www.aquaforum.ua===
Цитата:
Допис від Nox
Всё теже вазовские поплавки, распилены и залиты эпоксидкой.
|
Виталий,автодолив в морской аквариумистике вещь ,конечно,необходимая,но он всё же должен быть максимально надёжным и в первую очередь по элементной базе,а далее уже по исполнению.
Пожалуй самыми надёжными герконовыми датчиками считаются датчики фирмы Crydom,они бывают в самом различном исполнении,мне больше понравились те что рычагом.
http://www.insynet.ru/cat/02/104_1.htm
|
|
|
|
Ці 2 користувач(ів) сказали Дякую Aleksandr P. за це повідомлення:
|
|
26.07.2010, 21:54
|
#14
|
|
Живу я тут
Реєстрація: 03.04.2004
Звідки Ви: Энергодар Запорожская АЭС
Дописи: 1.314
сказав Дякую: 496
сказали Дякую 1.208 раз(и) в 415 повідомленні
|
Re: АвтодоливNox ===www.aquaforum.ua===
Aleksandr P., Саша, не спорю что, датчики Crydom надежны, но и ВАЗовские тоже себя зарекомендовали с хорошей стороны, по крайней мере, сколько я уже с ними работаю, сбоев не было. Раньше просто ставил готовые конструкции датчиков на штатив, были протечки из-за негерметичности, сейчас это решаемо при помощи полной заливки эпоксидной смолой.
__________________
С УВАЖЕНИЕМ! Виталий. +380507767882; +380975964794
|
|
|
 |
|
Тут присутні: 1 (учасників - 0 , гостей - 1)
|
|
|
Ваші права у розділі
|
Ви не можете створювати теми
Ви не можете писати дописи
Ви не можете долучати файли
Ви не можете редагувати дописи
HTML код Вимк.
|
|
|
Часовий пояс GMT +3. Поточний час: 22:22.
|