 |
|
18.03.2010, 04:27
|
|
|
Автодозатор Жидких Удобрений. Регулируемый.
Живу я тут
Реєстрація: 01.08.2007
Звідки Ви: Харьков
Дописи: 429
сказав Дякую: 671
сказали Дякую 1.867 раз(и) в 284 повідомленні

18.03.2010, 04:27
Рейтинг:
(21 голосов - 5,00 средняя оценка)
Вот. Нашел на рижском форуме:
Пост 1,
Пост 2,
Видео
И сваял себе такую же игрушку:

Подробнее:
  
  
  
  

__________________
Эксцентрик подробно: толщина колеса эксцентрика 5мм, в качестве штока использован мебельный полкодержатель, подшипник625z на нем сидит плотно. (Во втором дозере использовал подшипник 626z(625го под рукой не оказалось), поэтому на полкодержатель надел кембрик из шланга от компрессора(подшипник садится очень плотно)
 
 
Собираю такой же для второго аквариума. Немного доработал - на шток моторчика поставил подшипник 607z

Черчение уже забывать стал(старею))), если что не понятно - спрашивайте.

Эл.схему собрал друг, если есть вопросы или критика - задавайте, я передам.

Цитата:
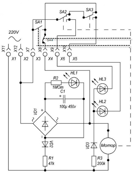
Схема работает так:
При подаче напряжения конденсатор начинает заряжаться, при этом его сопротивление близко к 0. Мост, закороченный конденсатором по выходу, будет закороченным и по входу на время зарядки конденсатора. Двигатель, начав крутится замыкает контакты, самоподхватывает питание и сделает полный оборот. К этому времени конденсатор зарядится, ток через него не идет и после размыкания контактов мост выключится. Чтобы включить схему заново, надо ждать, пока конденсатор разрядится через цепочку диод - резистор. Время разряда задается номиналом резистора.
Starcomputer.
|
Крепление шприца к стержню толкателя лучше заказать токарю ( размеры на рижском форуме). Если токаря нет, то деталь сложно - но можно сделать в домашних условиях из оргстекла с помощью дрели.
__________________
На первый взгляд исполнение может показаться очень сложным, но при наличии желания и свободного времени, а также всех компонентов и соответствующих инструментов, можно собрать за день-два.
Набор инструментов, который использовал я:
Болгарку и электролобзик можно заменить ножевкой по металлу  . Шуруповерт можно заменить дрелью и отверткой  . Кривые руки заменить нельзя  . Все остальное есть в каждом хозяйстве уважающего себя самоделкина.
Чуть не забыл, ленточная шлифмашина - незаменимый инструмент, если у Вас ее нет, то, на съэкономленные на фирменном дозаторе деньги, Вы сможете купить три таких).
Дерзайте, и все будет в АЖУРе( Автодозатор Жидких Удобрений. Регулируемый)!!! И удачных Вам ДОЗ!)))
__________________
©Сергей Светличный.
Востаннє редагував Mogicanin: 02.04.2010 о 19:47..
Причина: Указал толщину колеса эксцентрика
|
|
Переглядів: 336305
|
|
Ці 109 користувач(ів) сказали Дякую Mogicanin за це повідомлення:
|
1984kot (18.03.2010), 1GOG (13.05.2010), AfricaNN52 (03.04.2011), agorin (21.03.2010), Alexan (07.02.2016), AlexThunder (20.03.2010), amo (21.03.2015), AndreyTs (11.07.2010), Antonio_Enzo (18.03.2010), Apes (13.09.2010), Ashatshem (09.02.2011), Atikata (14.08.2011), avg (19.01.2012), Barabac (05.02.2012), BelkinS (18.03.2010), biabuchja (28.03.2010), Bigpap (22.08.2018), Bober (26.04.2010), BSN (23.03.2010), calipsol (27.10.2010), cararama (26.11.2011), chack (18.03.2010), DarkIce (19.06.2012), DEaD_MOPO3 (02.09.2011), defender52 (05.06.2012), drei (18.03.2010), fev6ak (26.03.2012), fishm@n (09.04.2012), gena_sk (09.06.2012), gladi (17.02.2011), Gologer (27.04.2011), Gutsik (17.08.2013), harn (11.11.2011), iGagarin (24.01.2012), jakovru (24.03.2010), Konstantin-GN (10.07.2011), KostyaD (28.03.2010), kotiko (25.01.2011), Kriss (16.02.2014), Kristoff (19.11.2011), kusfu (22.06.2011), kvn79 (30.03.2010), Lexzx (22.03.2010), maxfortuna (18.03.2010), Maxim Pikel (13.02.2011), Messer (08.04.2010), nickanya (14.10.2010), nikservice (03.12.2012), Noe (08.04.2010), onarnia (24.12.2013), orthos (12.10.2010), Out (09.04.2010), PAS (28.03.2010), pel (11.10.2010), PETROVICH ZP (25.02.2012), pilsonis (26.01.2011), PyvovarPavlo (30.08.2015), qvatro (03.02.2020), qwertas (20.03.2010), rabeko (15.11.2011), Re@ctor (26.03.2010), red1157 (27.03.2010), RICON (24.08.2011), Rock&roll (26.03.2010), Romank (11.03.2011), ryuras (08.05.2010), sae74 (18.03.2010), sazin (22.03.2010), Sem (18.03.2010), sergo1973 (09.12.2011), Serioha (02.05.2011), Sesh (23.04.2011), shurulya (06.05.2010), Skif (18.03.2010), Slesh (21.06.2010), slondajk (05.05.2010), spav777 (03.12.2011), Starcomputer (18.03.2010), StasIvanovich (23.03.2012), Ty3uK (06.05.2010), V-klik (14.04.2011), VAM (18.03.2010), VKabanov (10.02.2011), vodek00 (26.02.2018), VOKA (20.03.2010), xsx (29.06.2011), Xимик_UA (08.01.2012), Ye_Lviv (29.04.2010), zsnic (20.01.2014), ~viktorman~ (25.01.2013), аббат (13.04.2010), артем81 (15.02.2013), буцекрист (08.12.2013), Виктор У (02.04.2010), виталий 1973 (09.01.2012), виталик (12.07.2012), владимир 456 (18.03.2010), Иван Амурин (13.10.2015), Игорь-1 (14.09.2015), Кениец (18.03.2010), КРАК (31.01.2012), Ностальгия (20.03.2010), ОгнеЛо (05.11.2010), Огонёк (16.05.2011), Павлик Морозов (04.03.2014), Руслан 71 (25.10.2011), Сергей Николаевич (14.04.2011), тешнер (01.07.2013), Янек (23.02.2012) |
15.02.2012, 20:16
|
#331
|
|
Живу я тут
Реєстрація: 12.01.2011
Звідки Ви: Запорожье
Дописи: 1.208
сказав Дякую: 796
сказали Дякую 849 раз(и) в 446 повідомленні
|
Re: Автодозатор Жидких Удобрений. Регулируемый. ===www.aquaforum.ua===
GOREZ,я ошибочно посчитал (Х3-Х4) как контакты кнопки которая присудствует в данной модели дозатора, а так да если это контакт микрика для само подпидки двигатель будет делать 1 или болие оборотов пока не зарядится емкость. ИМХО в схеме отсутствует есчё 1 контакт в цепочке SA1-Х8 в нормально замкнутом положении, когда схема включается емкость даёт кратковременый толчёк двигателю, двигатель приходит в движение и самоподпитывается контактом SA1 доходя до другого края он должен нажать другой микрик и разорвать контакт назовём его SA4 находящегося в замкнутом положении тем самым отключая питание двигателя. Возможно прийдется коректировать продолжительность первоночального импульса изминением ёмкости конденсатора в меньшую сторону.
__________________ 
Востаннє редагував harn: 15.02.2012 о 21:04..
|
|
|
16.02.2012, 01:03
|
#332
|
|
Живу я тут
Реєстрація: 12.01.2011
Звідки Ви: Запорожье
Дописи: 1.208
сказав Дякую: 796
сказали Дякую 849 раз(и) в 446 повідомленні
|
Re: Автодозатор Жидких Удобрений. Регулируемый. ===www.aquaforum.ua===
Схемка должна вот так вглядеть, тогда дозатор будет делать пол оборота за цыкл.
__________________ 
|
|
|
16.02.2012, 03:06
|
#333
|
|
Придивляюся
Реєстрація: 16.02.2012
Звідки Ви: Одесса
Дописи: 18
сказав Дякую: 0
сказали Дякую 3 раз(и) в 2 повідомленні
|
Re: Автодозатор Жидких Удобрений. Регулируемый. ===www.aquaforum.ua===
Цитата:
Допис від harn
GOREZ,я ошибочно посчитал (Х3-Х4) как контакты кнопки которая присудствует в данной модели дозатора, а так да если это контакт микрика для само подпидки двигатель будет делать 1 или болие оборотов пока не зарядится емкость. ИМХО в схеме отсутствует есчё 1 контакт в цепочке SA1-Х8 в нормально замкнутом положении, когда схема включается емкость даёт кратковременый толчёк двигателю, двигатель приходит в движение и самоподпитывается контактом SA1 доходя до другого края он должен нажать другой микрик и разорвать контакт назовём его SA4 находящегося в замкнутом положении тем самым отключая питание двигателя. Возможно прийдется коректировать продолжительность первоночального импульса изминением ёмкости конденсатора в меньшую сторону.
|
Ничего не понял!!!
Куда еще один микрик SA4 ссувать??? Кто им будет управлять...???
Там итак SA1 не особо нужен....
Востаннє редагував iGagariNNN: 16.02.2012 о 13:13..
|
|
|
16.02.2012, 13:10
|
#334
|
|
Живу я тут
Реєстрація: 12.01.2011
Звідки Ви: Запорожье
Дописи: 1.208
сказав Дякую: 796
сказали Дякую 849 раз(и) в 446 повідомленні
|
Re: Автодозатор Жидких Удобрений. Регулируемый. ===www.aquaforum.ua===
1. Смотрим 1 фото основной темы, там изделие в сборе и на нем закреплён коричневый микро переключатель точно такой же необходимо установить с другой стороны, это часть ответа на начало 2 вопроса.Где вы их установите и как на них будет передаваться воздействия это уже вам решать но они должны срабатывать в крайних точках движения дозатора.
2. управлять им будет часть которую двигает эксцентрик назовём её скажем "каретка", SA1 и SA4 нужны для самоподпитки двигателя и для остановки его в верхней мёртвой точке "каретки" работать они будут попеременно менясь между собой в соостоянии замыкания контактов, один будет замкнут другой разомкнут в промежуточном положении пока каретка движится оба замкныты обеспечивая питание двигателю.
3. пунктир чисто условное обозначение, что действие на контакт микрика обеспечивается механическим воздействиес от эл. двигателя. можете на пунктирную линию вобще не обращать внимания. 
__________________ 
Востаннє редагував harn: 16.02.2012 о 13:20..
|
|
|
16.02.2012, 13:14
|
#335
|
|
Придивляюся
Реєстрація: 16.02.2012
Звідки Ви: Одесса
Дописи: 18
сказав Дякую: 0
сказали Дякую 3 раз(и) в 2 повідомленні
|
Re: Автодозатор Жидких Удобрений. Регулируемый. ===www.aquaforum.ua===
Цитата:
Допис від iGagariNNN
Ничего не понял!!!
Куда еще один микрик SA4 ссувать??? Кто им будет управлять...???
Там итак SA1 не особо нужен....
|
ой-ой-ой.......
Было уже поздно -НЕВКУРИЛ СРАЗУ!
Кажется я все понял как сделать!
Вечером буду пробовать!
Мне кажется можно перемутить коммутацию на микрике (КНОПКЕ) SA-1.
Я не прав???
|
|
|
16.02.2012, 13:29
|
#336
|
|
Живу я тут
Реєстрація: 12.01.2011
Звідки Ви: Запорожье
Дописи: 1.208
сказав Дякую: 796
сказали Дякую 849 раз(и) в 446 повідомленні
|
Re: Автодозатор Жидких Удобрений. Регулируемый. ===www.aquaforum.ua===
Небольшая правка схемы чтот меня клинило вчера ночью, часть схемы где задействованы SA2 SA3 светодиоды LH2 LH3 диод VD3 и резстор R200К не нужны в схеме.
__________________ 
|
|
|
16.02.2012, 13:34
|
#337
|
|
Придивляюся
Реєстрація: 16.02.2012
Звідки Ви: Одесса
Дописи: 18
сказав Дякую: 0
сказали Дякую 3 раз(и) в 2 повідомленні
|
Re: Автодозатор Жидких Удобрений. Регулируемый. ===www.aquaforum.ua===
Цитата:
Допис від harn
Небольшая правка схемы чтот меня клинило вчера ночью, часть схемы где задействованы SA2 SA3 светодиоды LH2 LH3 диод VD3 и резстор R200К не нужны в схеме.
|
Так уже-ж всё готово! :-(
Жаль убивать-как-то....
|
|
|
16.02.2012, 13:34
|
#338
|
|
Живу я тут
Реєстрація: 12.01.2011
Звідки Ви: Запорожье
Дописи: 1.208
сказав Дякую: 796
сказали Дякую 849 раз(и) в 446 повідомленні
|
Re: Автодозатор Жидких Удобрений. Регулируемый. ===www.aquaforum.ua===
Цитата:
Допис від iGagariNNN
Мне кажется можно перемутить коммутацию на микрике (КНОПКЕ) SA-1.
|
SA-1 должен быть микрик кнопка имхо вобще не нужна за неё будет работать таймер.
__________________ 
|
|
|
16.02.2012, 13:35
|
#339
|
|
Придивляюся
Реєстрація: 16.02.2012
Звідки Ви: Одесса
Дописи: 18
сказав Дякую: 0
сказали Дякую 3 раз(и) в 2 повідомленні
|
Re: Автодозатор Жидких Удобрений. Регулируемый. ===www.aquaforum.ua===
Цитата:
Допис від harn
SA-1 должен быть микрик кнопка имхо вобще не нужна за неё будет работать таймер.
|
Вот и я говорю!!! :-)
|
|
|
16.02.2012, 13:42
|
#340
|
|
Придивляюся
Реєстрація: 16.02.2012
Звідки Ви: Одесса
Дописи: 18
сказав Дякую: 0
сказали Дякую 3 раз(и) в 2 повідомленні
|
Re: Автодозатор Жидких Удобрений. Регулируемый. ===www.aquaforum.ua===
Цитата:
Допис від harn
тогда разорвите цепочку между SA3 и SA1 будет вам подсветка.
|
Да-да-да........
Я ВСЁ ПОНЯЛ!
Мне сейчас привезут мой чудо-юдо дозатор -И НАЧНУ ДЕЙСТВОВАТЬ!!!
Жду не дождусь
СПАСИБО!!! 
|
|
|
16.02.2012, 13:47
|
#341
|
|
Живу я тут
Реєстрація: 12.01.2011
Звідки Ви: Запорожье
Дописи: 1.208
сказав Дякую: 796
сказали Дякую 849 раз(и) в 446 повідомленні
|
Re: Автодозатор Жидких Удобрений. Регулируемый. ===www.aquaforum.ua===
Цитата:
Допис від iGagariNNN
СПАСИБО!!!
|
Надеюсь что вместе мы вырулим на действующую модель 
__________________ 
|
|
|
16.02.2012, 15:08
|
#342
|
|
Придивляюся
Реєстрація: 16.02.2012
Звідки Ви: Одесса
Дописи: 18
сказав Дякую: 0
сказали Дякую 3 раз(и) в 2 повідомленні
|
Re: Автодозатор Жидких Удобрений. Регулируемый. ===www.aquaforum.ua===
Цитата:
Допис від harn
Сообщение от harn
тогда разорвите цепочку между SA3 и SA1 будет вам подсветка.
|
Перерезал провод Х8 -SA3 и SA1 -НЕ ПАШЕТ!
Получается, что он делает теперь ЧЕТВЕРТЬ ОБОРОТА!
(и даже не доезжает до микриков SA2 и SA3)
|
|
|
16.02.2012, 15:18
|
#343
|
|
Придивляюся
Реєстрація: 16.02.2012
Звідки Ви: Одесса
Дописи: 18
сказав Дякую: 0
сказали Дякую 3 раз(и) в 2 повідомленні
|
Re: Автодозатор Жидких Удобрений. Регулируемый. ===www.aquaforum.ua===
|
|
|
16.02.2012, 15:19
|
#344
|
|
Живу я тут
Реєстрація: 30.08.2007
Звідки Ви: Київ, Конотоп.
Дописи: 3.087
сказав Дякую: 2.108
сказали Дякую 2.629 раз(и) в 1.010 повідомленні
|
Re: Автодозатор Жидких Удобрений. Регулируемый. ===www.aquaforum.ua===
iGagariNNN, я боюсь предположить. но намутилы в схеме.
Двигатель в момент старта крутится за счет разряженного электролита, пока электролит не заряжен его сопротивление близко к нулю... Этого хватает, чтобы сдвинусь с мертвых точек поршни и питать уже двигатель от микрикака...
Теперь подумайте как двигатель запитанный через микрик останавливается на четверть периода если он в этот момент питается по пути "розетка-микрик1-микрик2-двигатель-розетка" ....
 Схема проще топора
Останавливается двигатель только когда доходит до второго микрика который и размыкает цепь. Далее электролит начинает ооочченнь медленно разряжаться (минут 15 ((у меня))). И система ждет очередного "включения" в сеть. И все начинается с начала.
Или (что похоже на ваш случай) микрики просто не подхватывают цепь и мотор останавливается от того, что конденсатор зарядится успел.
пока писал вы добавили картинок, так вот... в этом момента двигатель должен работать!
следовательно цепть -розетка-микрик1-микрик2-мотор-розетка- должна быть !!!! проверяйте нормально разомкнуточть микриков  . Банальным прозвоном цепи вы найдете "выключатель".
__________________
С уважением, Вячеслав.
|
|
|
16.02.2012, 15:40
|
#345
|
|
Придивляюся
Реєстрація: 16.02.2012
Звідки Ви: Одесса
Дописи: 18
сказав Дякую: 0
сказали Дякую 3 раз(и) в 2 повідомленні
|
Re: Автодозатор Жидких Удобрений. Регулируемый. ===www.aquaforum.ua===
Цитата:
Допис від Ty3uK
iGagariNNN, я боюсь предположить. но намутилы в схеме.
Двигатель в момент старта крутится за счет разряженного электролита, пока электролит не заряжен его сопротивление близко к нулю... Этого хватает, чтобы сдвинусь с мертвых точек поршни и питать уже двигатель от микрикака...
Теперь подумайте как двигатель запитанный через микрик останавливается на четверть периода если он в этот момент питается по пути "розетка-микрик1-микрик2-двигатель-розетка" ....
 Схема проще топора
Останавливается двигатель только когда доходит до второго микрика который и размыкает цепь. Далее электролит начинает ооочченнь медленно разряжаться (минут 15 ((у меня))). И система ждет очередного "включения" в сеть. И все начинается с начала.
Или (что похоже на ваш случай) микрики просто не подхватывают цепь и мотор останавливается от того, что конденсатор зарядится успел.
пока писал вы добавили картинок, так вот... в этом момента двигатель должен работать!
следовательно цепть -розетка-микрик1-микрик2-мотор-розетка- должна быть !!!! проверяйте нормально разомкнуточть микриков  . Банальным прозвоном цепи вы найдете "выключатель".
|
Судите сами -ГДЕ Я НАЛАЖАЛ.......???

Востаннє редагував iGagariNNN: 16.02.2012 о 15:45..
|
|
|
 |
|
|
Тут присутні: 1 (учасників - 0 , гостей - 1)
|
|
|
Ваші права у розділі
|
Ви не можете створювати теми
Ви не можете писати дописи
Ви не можете долучати файли
Ви не можете редагувати дописи
HTML код Вимк.
|
|
|
Часовий пояс GMT +3. Поточний час: 18:04.
|